淺談智能安全配電裝置在養老福利單位的應用
摘 要:2020年,我國65歲及以上老年人口數量為1.91億,老齡化率達到13.5。總體來看,大部分省市的養老機構數量還較少。養老設施的建設與民生息息相關,養老院的電氣安全也非常重要。如果發生電氣火災,對于行動不便的老年群體非常不利,所以,需要建設干凈,整潔,衛生,而且安全的養老環境很有必要。AISD系列智能安全配電裝置是安科瑞電氣有限公司專門為低壓配電側開發的一款智能安全用電產品,本產品主要針對低壓配電側人身觸電安全事故、線路老化、漏電引起電氣火災等等常見隱患而設計。在老有所養的情況下,老年群體能夠舒服的養老更加重要。關注電氣火災預防與治理,能夠保障老年群體的生命和財產安全。
關鍵詞:養老院;敬老院;福利院;療養院;觸電保護;短路滅弧;人身安全
0 行業背景
截至2020年11月1日,我國的總人口數量為14.12億,仍保持增長狀態。但是,我們的出生率在逐年下滑,而死亡率基本持平。我們的老齡化率也在加速上升,2020年,我國65歲及以上老年人口數量為1.91億,老齡化率達到13.5。
盡管老齡化會帶來一些不利因素,但是我們新中國特色社會主義堅持以人民為中心的發展思想從來沒變。黨的十九大報告明確提出要在幼有所育、學有所教、勞有所得、病有所醫、老有所養、住有所居、弱有所扶上不斷取得新進展。這實際上為我們的社會福利體系提出了一個基本藍圖,就是要以“全生命周期”為出發點提供基本公共服務的任務清單。
目前,國內現存的養老院分布大多分散且體量較小;同時,國營養老院仍然占據市場地位。而在國家養老PPP模式的推動下,以及民營機構運營的不斷提升,預計未來公辦民營性質的養老院數量將有所增加。
從養老院區域分布情況來看,據前瞻產業研究院發布的《中國養老院行業市場前瞻與投資規劃分析報告》統計數據顯示,目前,我國四川省擁有各類養老院2386家,在全國所占比重為8.13;其次是江蘇省,養老院數量也在2000家以上;此外,包括山東、遼寧、廣東等在內的11個省份養老院服務機構數量占比也相對較大,數量在1000家以上。但是,總體來看,大部分省市的養老機構數量還較少。
養老設施的建設與民生息息相關,養老院的電氣安全也非常重要。如果發生電氣火災,對于行動不便的老年群體非常不利,所以,需要建設干凈,整潔,衛生,而且安全的養老環境很有必要。
1 產品介紹
AISD系列智能安全配電裝置是安科瑞電氣有限公司專門為低壓配電側開發的一款智能安全用電產品,本產品主要針對低壓配電側人身觸電安全事故、線路老化、漏電引起電氣火災等等常見隱患而設計。
產品主要應用于學校、教育機構、醫院、療養院、康復中心、敬老院、酒店娛樂、商場商鋪、企事業單位、家庭電器等各類低壓用電的場合。
2 功能介紹
■ 供電穩定性。負載端發生單相接地故障,裝置報警,系統可持續供電,不會切斷電源。
■ 供電安全性。裝置可以把系統的漏電流限制在很小的級別,人體無意觸碰到供電線路,不會造成觸電事故。
■ 限流滅弧。系統發生短路故障,裝置能快速切斷電源,不會出現電弧火花。
■ 過載保護。裝置監測到系統過載,可以及時切斷電源,避免因過載引起線路故障。
■ 電壓監測。裝置實時監測系統電壓,發生過、欠壓時,發出報警信號,可以設置是否切斷電源。
■ 報警功能。在系統發生短路、過載、欠壓等異常時,裝置發出聲光報警信號,提醒相關人員。
■ 事件記錄。裝置存儲20條事件記錄,可供用戶查詢。
■ 通訊功能。裝置配置RS485通訊接口,Modbus-RTU協議,可以遠程讀取相關數據。可選配無線通訊模塊,無線方式將數據發送到云平臺。
3 技術指標
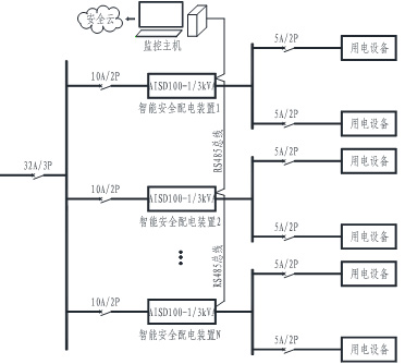
4 系統組網
AISD系列智能安全配電裝置可以通過有線通訊的方式接入電氣火災監控主機,也可以通過無線通訊的方式接入安全用電管理云平臺或者其他云平臺,方便管理人員對所有安裝了智能安全配電裝置的養老場所進行維護,管理。
4 結語
隨著我國養老規劃中提出大力發展居家社區養老服務、公辦養老機構改革、支持社會力量興辦養老機構、加強農村養老服務、完善醫養結合機制等措施。我國居家為基礎、社區為依托、機構為補充、醫養相結合的養老服務體系更加健全。未來養老院的發展將兼顧公益性和營利性,政府與市場相結合。養老院的發展方式將更加多元化,將出現類似民辦公助、公建民營的新模式。
在老有所養的情況下,老年群體能夠舒服的養老更加重要。關注電氣火災預防與治理,能夠保障老年群體的生命和財產安全。




掃一掃添加微信